A510 Wireless Station

A510 Wireless Station

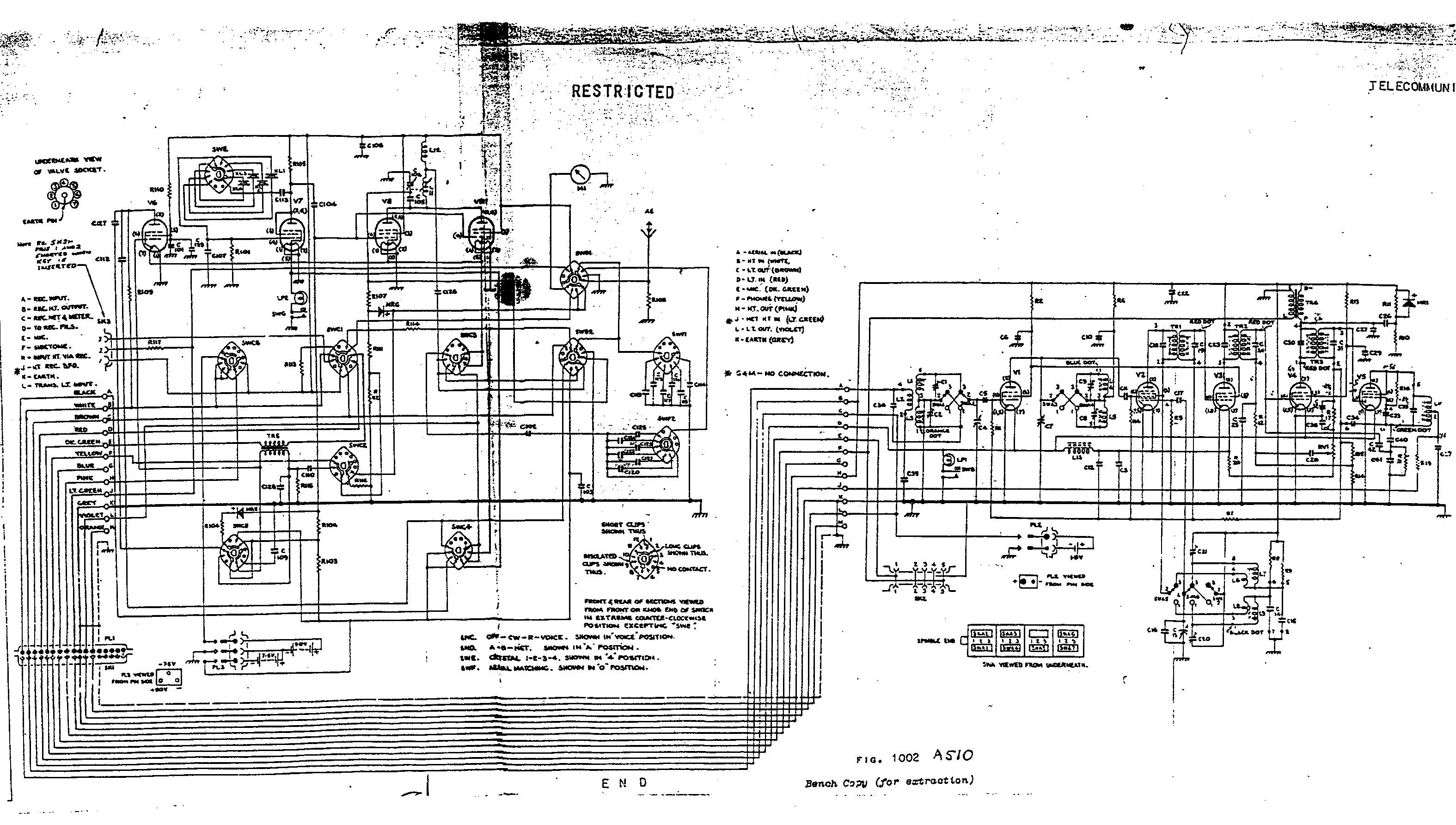
Click to view
circuit (large) in a new window.

Click to view detailed pictures of the wireless set.

General Description

The A510 is a crystal controlled, low power, lightweight transmitter-receiver, designed primarily for use by long range infantry patrols. The set can be used as a manpack station on the move, in a vehicle or as a ground station.

The set has a frequency range from 2-10 mc/s and may be used in either voice or CW (Morse) mode. It is carried in two pouches on basic webbing. The equipment has a range of 2 miles on voice and 4 miles on CW with rod aerials in manpack mode and as a ground station with a half wave dipole 120 miles should be achieved on CW.

The power is supplied by 2 batteries. The L.T. battery (1.5 volts) is carried in the bottom of the receiver and is used by both units. The H.T. battery (90 volts) also incorporates a 7.5 volt bias battery and is mounted in the bottom of the transmitter. Power output is 150 mw for voice and 500 mw for cw. The battery life is 14 hours.

The receiver is a 5 valve reflexed superhet, having an RF stage and has the sensitivity of a high grade communication receiver. There are 2 bands: 2.0 - 4.5 mc/s and 4.5 - 10.0 mc/s.

The transmitter is a 4 valve, crystal oscillator-grid modulated power amplifier transmitter. Four externally mounted crystals are fitted.

This set was highly successful and is in great demand by collectors. A review of this set entitled "Answer to Jungle War" was published in 1953 in the AWA journal - before it went into military service. How things have changed!

Detailed illustrations of the wireless station are shown on a separate page.


Back to Top or Go to Home page.

© Ian O'Toole, 2009. Page created: 24/3/06 Last updated: 3/12/2009